單向閥和液控單向閥
用途與特征:
danxiangfayechengzhihuifahuonizhifa,yonglaishiyouyezhixiangyigefangxiangliudongerbudefanliu。dangyouyezaizhengxiangtongguoshi,gaifazulihenxiao,erfanxiangzebunengtongguoyebuxielou,bingqiedongzuoxunsulingmin,gongzuoshiwuchongjijizaoyin。kaiqiyaliwei0.34MPa的單向閥可以作背壓閥使用。
液(ye)壓(ya)操(cao)縱(zong)單(dan)向(xiang)閥(fa)也(ye)稱(cheng)為(wei)液(ye)控(kong)單(dan)向(xiang)閥(fa),除(chu)具(ju)有(you)單(dan)向(xiang)閥(fa)的(de)作(zuo)用(yong)外(wai),還(hai)可(ke)以(yi)利(li)用(yong)控(kong)製(zhi)油(you)壓(ya)開(kai)啟(qi)單(dan)向(xiang)閥(fa),使(shi)油(you)路(lu)在(zai)兩(liang)個(ge)方(fang)向(xiang)上(shang)自(zi)由(you)流(liu)動(dong),以(yi)適(shi)應(ying)係(xi)統(tong)的(de)要(yao)求(qiu)。
液壓操縱單向閥還可以做充液閥使用。
|
單向閥圖形符號
|
液控單向閥圖形符號
|
 |
 |
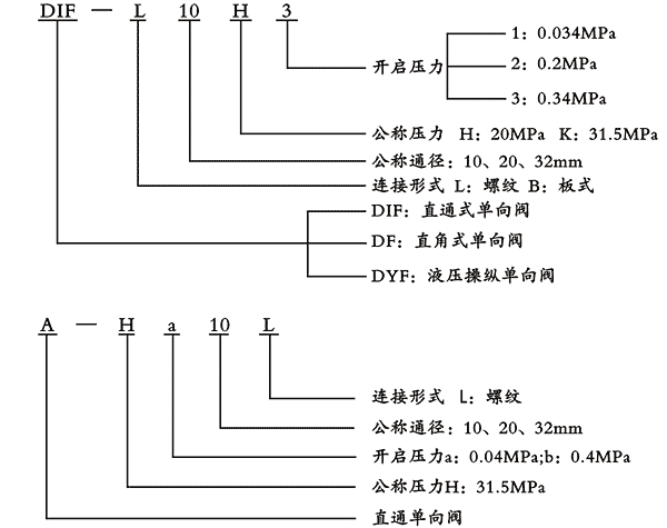
型號說明: