?LSDJF-L8型手動舉升轉閥
用途與特征:
SDJF-L8型手動舉升轉閥是我公司根據小型自卸車液壓舉升係統需要開發的一種手動舉升閥。通過操縱手柄杆旋轉帶動閥芯旋轉一定角度(90o)使壓力口P與回油口T接通或斷開,實現車廂的舉升或下降。該閥還配置了安全閥、單向閥、單向節流閥,對液壓舉升係統起到安全保護和平穩慢降的目的。
工作原理及圖形符號:
當車廂需要舉升時,操縱SDJF-L8型手動舉升轉閥手柄杆旋轉至“舉升位置”,閥芯切斷P口至T口的油道,壓力油經P口、單向閥、單向節流閥到A口,進入舉升缸後車廂開始舉升;車廂完成舉升後,需要下降時,將該閥的手柄杆旋轉至“下降位置”,閥芯接通P口至T口油道,舉升泵輸出的油經P口和T口回油箱,車廂開始平穩下降。該閥的工作原理示意圖如下:
型號說明:
|
|
 |
|
技術參數:
公稱壓力:16 Mpa
最高壓力:21 Mpa
公稱通徑:Ф 8 mm
公稱流量:40 L / min
最大行程:6 mm
溫度範圍:-20℃ ~ +80℃
油液粘度:10 ~ 400 mm2 / s
過濾精度:≤10 μm
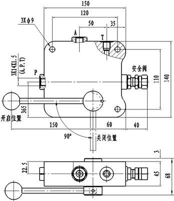
外形及安裝連接尺寸: