10通徑中高壓電磁閥
用途與特征:
中高壓電磁換向閥是通過電氣信號來改變液流方向的控製閥門,它可用來實現液壓係統的換向、順序動作和卸荷等,也可用來控製各種大流量的液動閥門。中高壓電磁換向主要用於工程機械、礦山機械、起重運輸機械及其它中高壓傳動機械。
中高壓電磁換向閥有直流濕式和交流濕式兩種類型:直流濕式電磁換向閥的優點是密封性能好、工作可靠、使用壽命長、接(jie)線(xian)方(fang)便(bian)等(deng)。交(jiao)流(liu)濕(shi)式(shi)電(dian)磁(ci)換(huan)向(xiang)閥(fa)是(shi)在(zai)直(zhi)流(liu)濕(shi)式(shi)電(dian)磁(ci)換(huan)向(xiang)閥(fa)的(de)基(ji)礎(chu)上(shang)演(yan)變(bian)而(er)來(lai)的(de),由(you)於(yu)電(dian)磁(ci)鐵(tie)本(ben)身(shen)帶(dai)有(you)整(zheng)流(liu)裝(zhuang)置(zhi),所(suo)以(yi)它(ta)除(chu)了(le)具(ju)有(you)直(zhi)流(liu)濕(shi)式(shi)電(dian)磁(ci)換(huan)向(xiang)閥(fa)的(de)優(you)點(dian)外(wai),還(hai)能(neng)很(hen)方(fang)便(bian)地(di)直(zhi)接(jie)使(shi)用(yong)交(jiao)流(liu)電(dian)源(yuan)。二(er)位(wei)四(si)通(tong)可(ke)通(tong)過(guo)改(gai)變(bian)閥(fa)結(jie)構(gou)或(huo)堵(du)口(kou)起(qi)二(er)位(wei)三(san)通(tong)作(zuo)用(yong)。
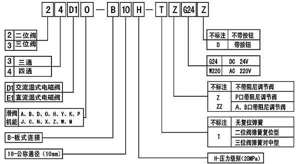
型號說明:
技術參數:
 |
| 注:M型滑閥的流量為25L/min;油液最高汙染等級按GB/T14039之19/16 |